ARMY-SCHEMA's
PA3I
GRC9 - Schema's

GRC9 SCHEMA's
VOEDING
Dynamotor - DL
Dynamotor - FR
====================
====================
SEM-25
SEM 25 BEDIENINGS KNOPPEN
A : Channel programming drum (behind cover)
B : Call button: Keys transmitter, sends 1600 Hz ton
C : Squelch
D : Volume
E : Manual tuning, 1 MHz steps
F : Manual tuning, 50 kHz steps
G : Power
H : Channel selector (H = manual tuning)
I : Power-on light (turn bezel to dim)

-----------------------------------------------------------------------------------------------------------------------------------------------------------
Power Switch Settings (Ref. G)
AUS: Off
EMPF: Receive-only
SENDEN KLEIN: Transmit/receive (low power)
SENDEN GROSS: Transmit/receive (high power)
Squelch Switch Settings (Ref. C)
Note: Squelch is opened by carrier level, equivalent to "old" mode in U.S. radios.
RAUSCHSP. AUS: Squelch off
RAUSCHSP. EIN: Squelch on
RELAIS: Relay (retransmit)
====================
SEM-25: Specifications
ALGEMEEN:
Modes : Simplex, retransmit
Frequency : Range26.00-69.95 MHz
Channel : Spacing50 kHz
Number of channels : 880
Channel selection : 44 1-MHz bands, 20 50-kHz channels each
Programmable channels : 10
Modulation : FM
Operation, including frequency selection :
Operated from a transceiver-mounted control box,
or from a relocatable control box in vehicle (max. cable length 10m)
Transmitter operation :
-
From handset or aux. receiver
-
From on-board intercom
-
From telephone remote control
Remote input and output arrangement : From telephone remote control over field phone wires,
up to 3 km long, max. resistance 480 ohms
Temperature rangeOperating : range from -45°C to +60°C
Overvoltage protectorFor : Transients up to 65V from the battery regulator
Power supply : 24V battery supply, negative ground, permissible voltage range 21V to 29V,
short term overvoltage up to 32V
====================
ZENDER:
Output powerHigh : 15 W
Low : approx. 1 W
Calling frequency : 1600 Hz
Audio input :
-
0.25 V from 150 ohm carbon microphone
-
0 dB from 600 ohm balanced line
- Warm-up tim : Eapprox. 30 seconds
====================
ONTVANGER:
Sensitivity : <= 0.5 µV for 20 dB s/n with 1000 Hz modulation and 10.5 kHz deviation
Bandwidth : >= 30 kHz at 6 dB points
Selectivity : +/- 50 kHz at 80 dB points
Audio output :
- 0.6 W into 5 ohm loudspeaker
- 50 mW into 600 ohm headset
- 1 mW into 600 ohm balanced line
====================
Power Supply :
Voltage : 24V battery (21V to 29V), negative ground, permissible short term overvoltage up to 32V
Power requirements, RX : approx. 10 W
Power requirements, TX : Low : approx. 50 W while transmitting
Power requirements, TX : Highapprox. 80 W while transmitting
Power requirements, TX : Low or TX Highapprox. 29 W when not transmitting
====================
AFMETING-GEWICHT :

====================
CONNECTOR:











====================
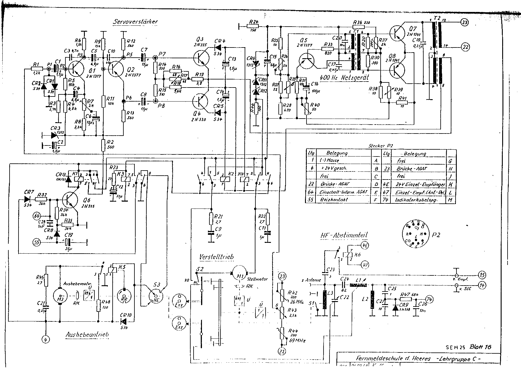
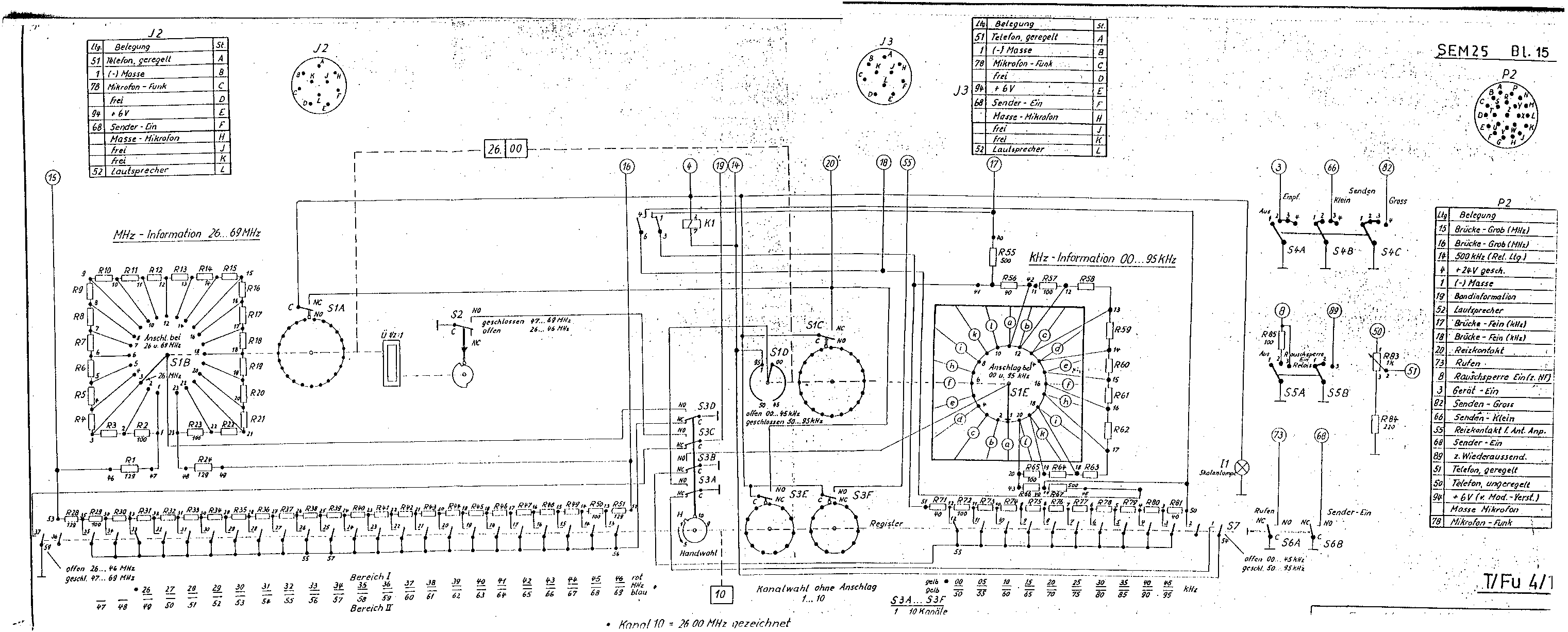
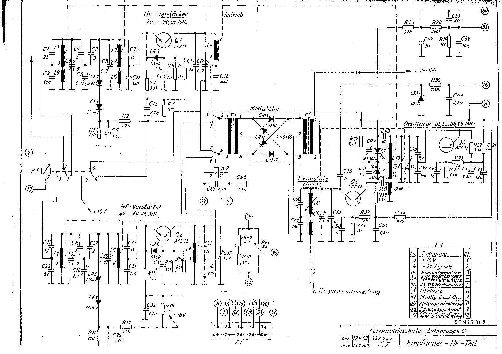
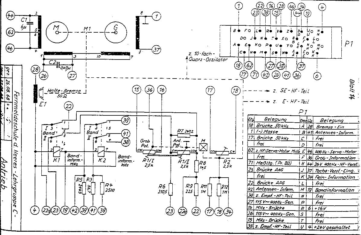
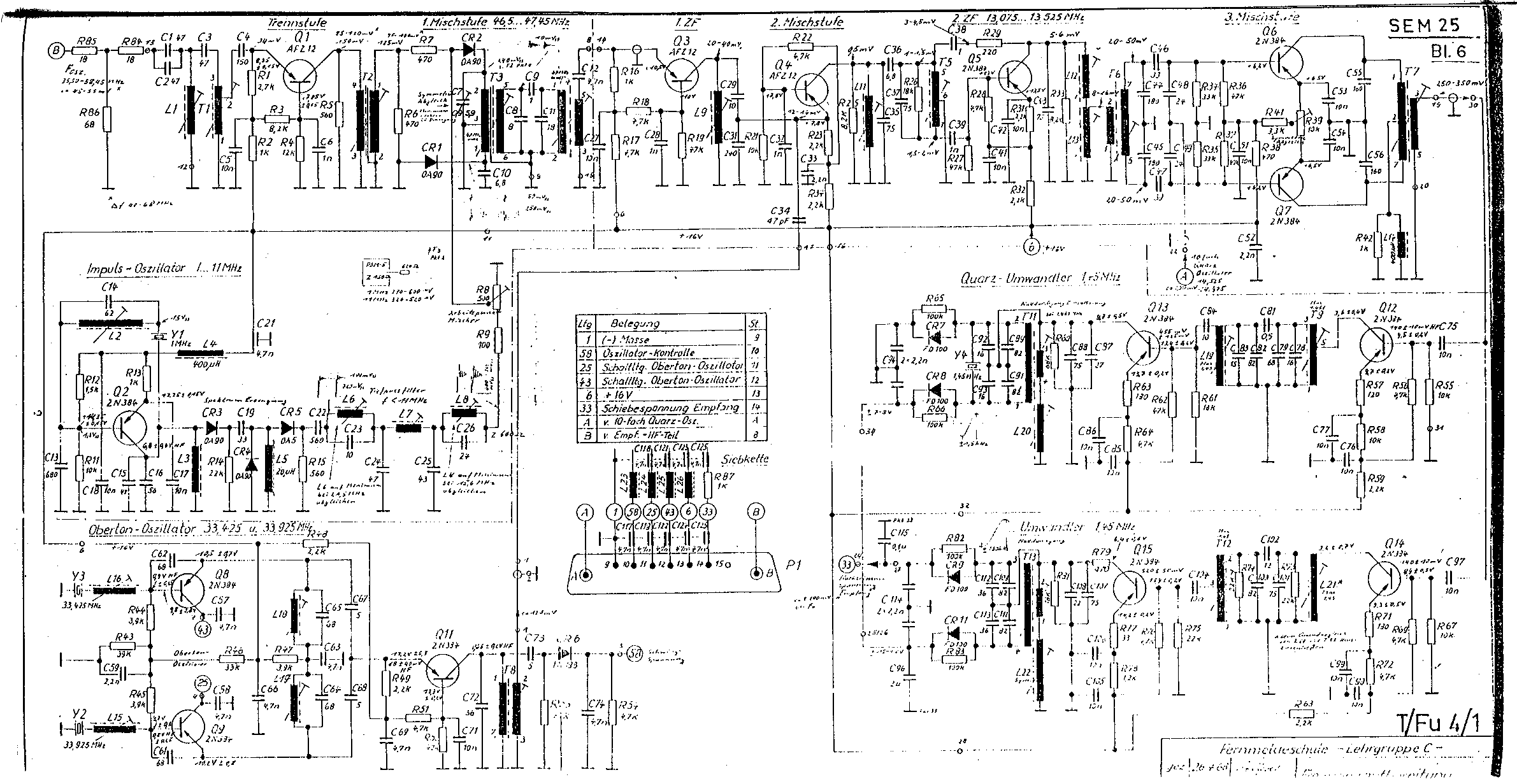
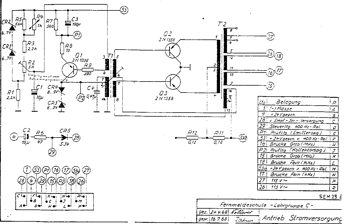
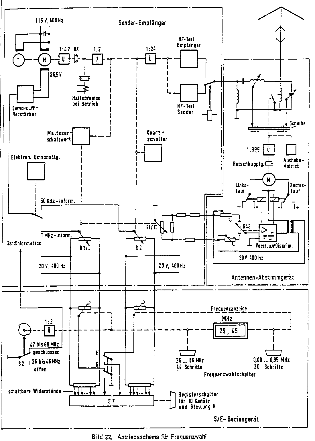
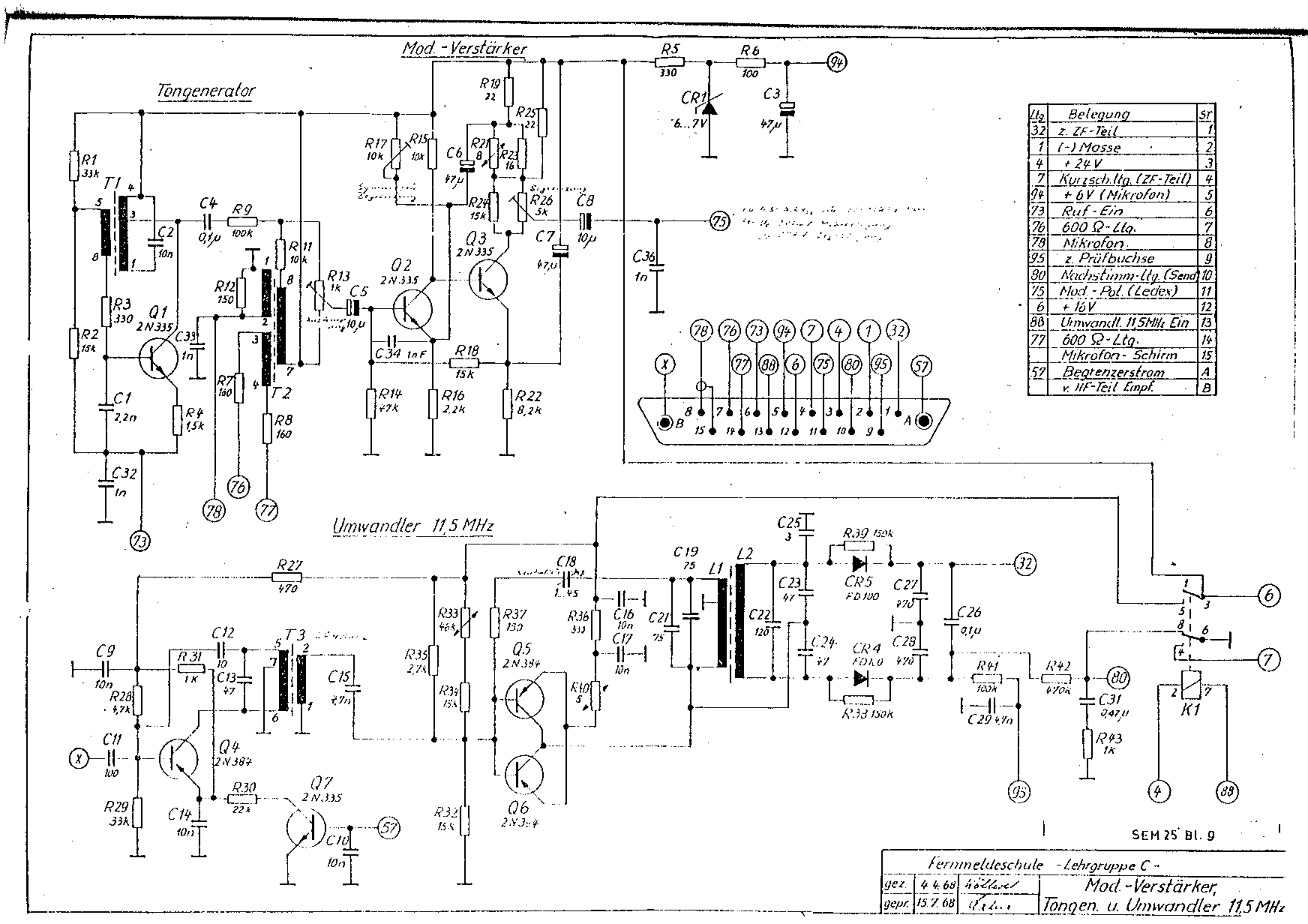
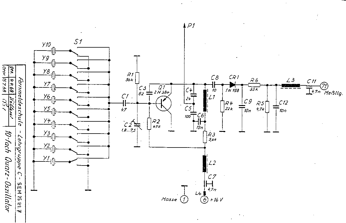
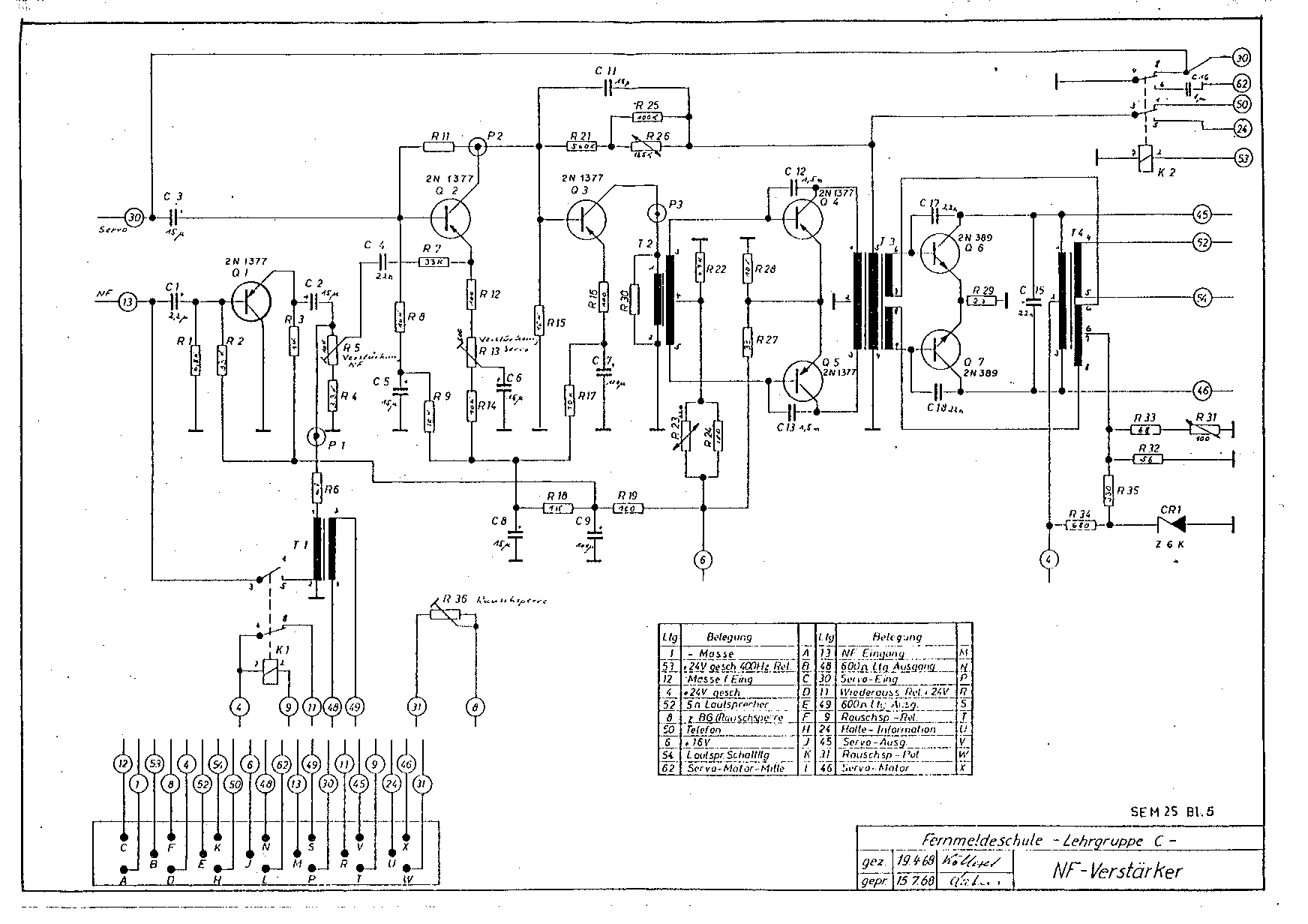
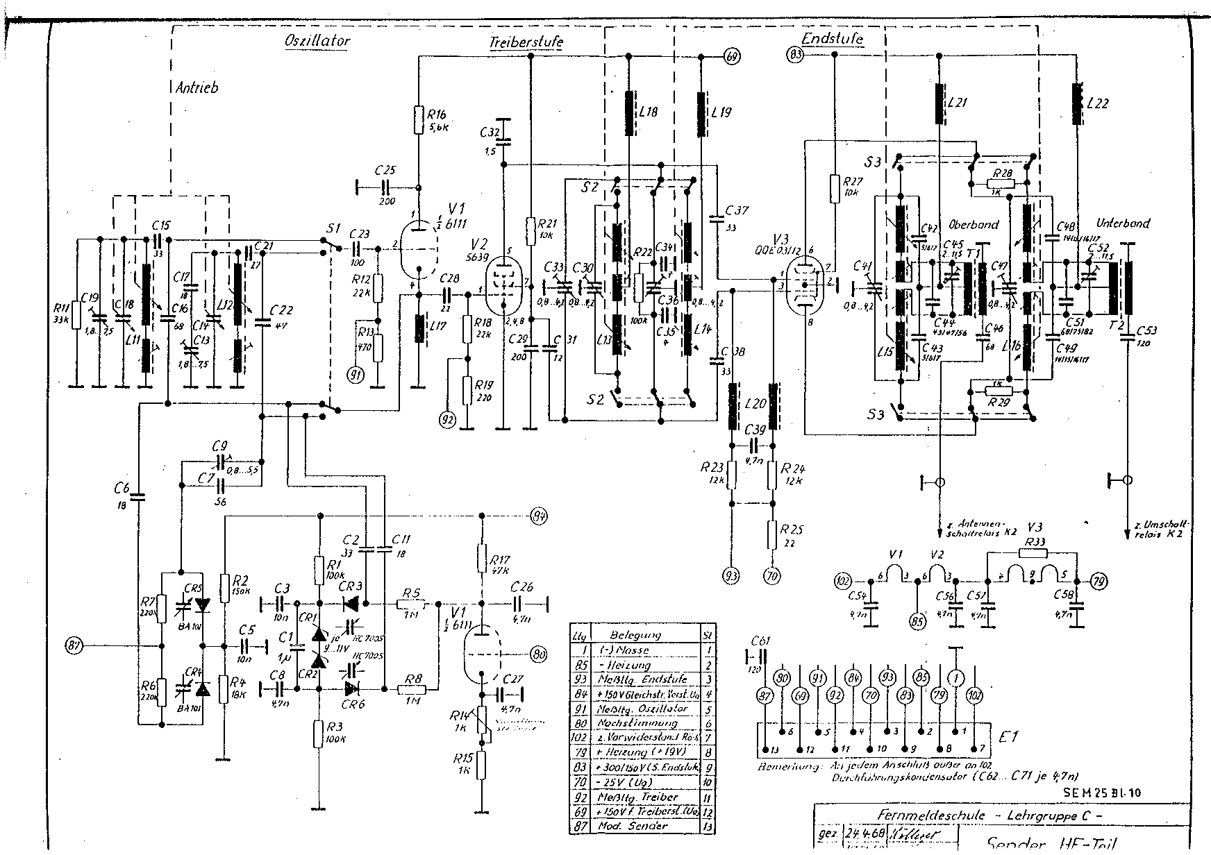
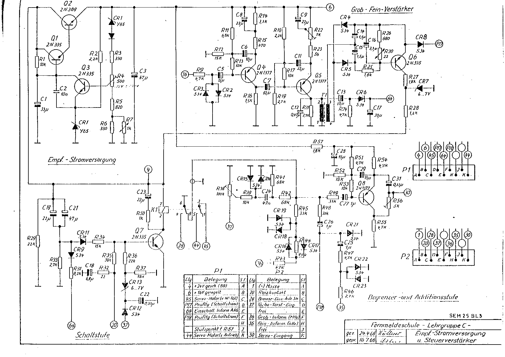
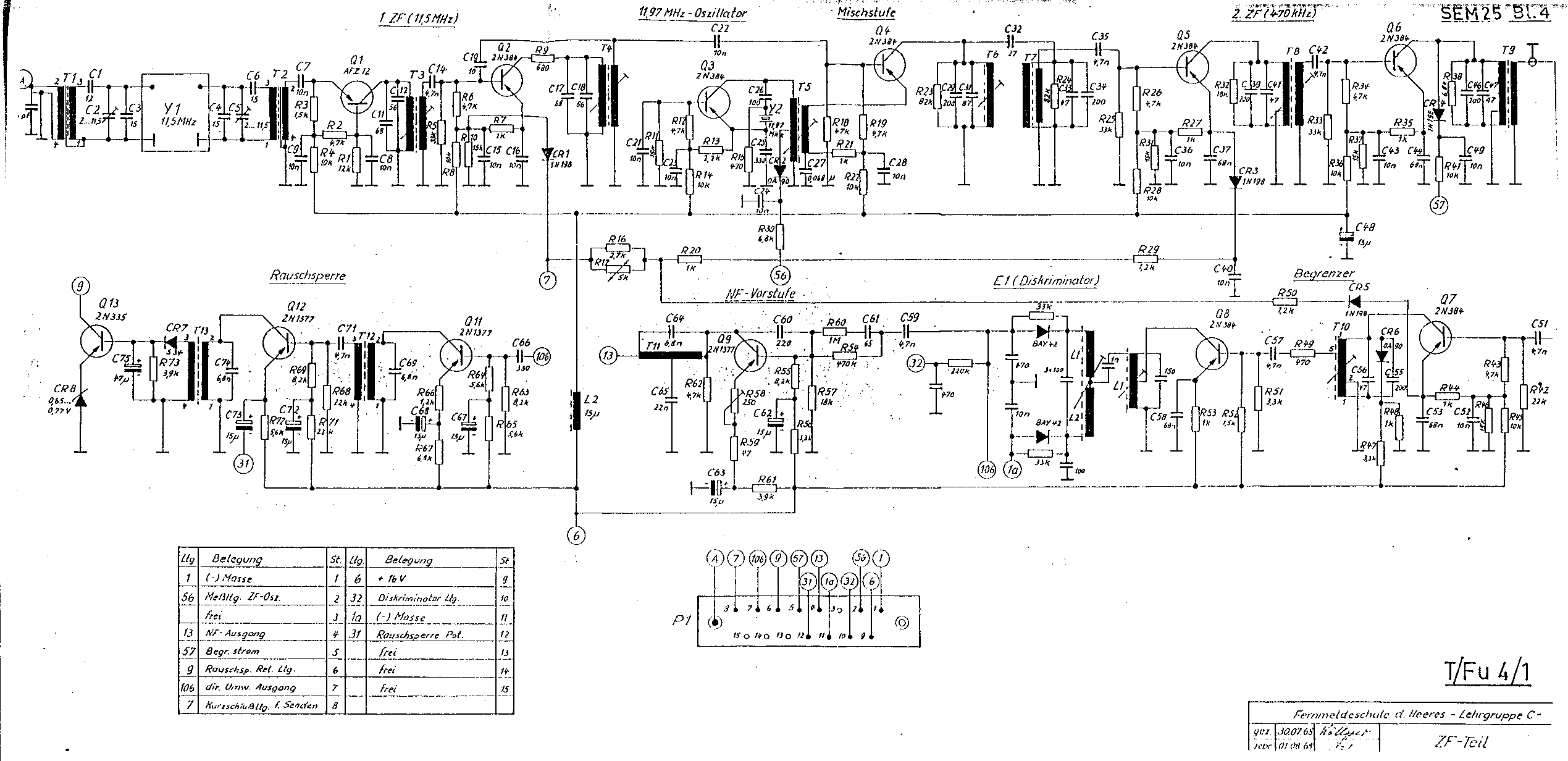
SEM 25 SCHEMA's

--------------------
SCHEMA's

====================
====================
SEM 35

SCHEMA SEM 35
SEM 35 INFO
AFSTEMMING OMBOUW SEM 35
====================
====================
PRC 26
Schema + Handleiding.
PRC 26 SCHEMA
====================
====================
Maak jouw eigen website met JouwWeb